帶位置監測開關電磁換向閥
■主要特點:
●可正確監測閥芯換向位置。
●采用非接觸式,非接點式開關,無磨損,使用壽命長。
●可選擇PNP或NPN輸出
●直接檢測,感應磁滯小。
●對液壓油之水分及污染度無特殊要求。
防塵防水等級IP65
●不受外部磁場干擾。
●應用于注塑機、工程機械等需要提升安全性的液壓機械,通過位置監測開關監控換向閥動作,為判斷液壓回路故障及執行元件安全保護提供信號。
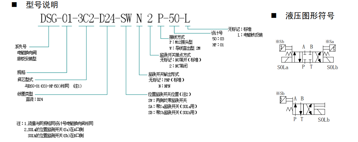
型號說明:
DSG-01-3C2-D24-SWN2P-50-L

DSG-01-3C ,DSG-01-2B ,DSG-03-3C ,DSG-03-2B帶位置監測開關電磁換向閥參數:

位置監測開關技術參數及電氣回路

DSG-01-S※(安裝面符合IS04401-AB-03-4-A 標準)

DSG-03-S※ (安裝面符合IS04401-AC-05- -4-A標準)
